

电话:0436-4222396
电子邮箱:TYSTHJFJ@163.com
邮编:137200
地址:通榆县生态大街与敬业路交汇处1888号3.1项目概况
3.1.1项目名称、建设性质及建设地点
项目名称:吉林通榆牧原农牧有限公司通榆十六场生猪养殖项目
建设单位:吉林通榆牧原农牧有限公司
建设性质:新建
建设地点:本项目位于通榆县八面乡宏大村,北侧、西侧、东侧、南侧为空地,与本项目最近居民为东侧约1700m处宏大村。
3.1.2总投资及资金来源
本项目总投资约为27205.65万元,全部由企业自筹解决。
3.1.3主要工程内容
本项目总占地面积为592506.07m2,总建筑面积为213838.8806m2,包括生产用房、管理用房及沼气工程,项目组成及建筑物见表3-1。场区平面布置示意图详见附图2。
表3-1 养殖基地项目组成表
建设类型 区域 生产规模 建设内容
主体工程 生产区 年存栏保育育肥猪共96154,母猪(怀孕猪8333头,哺乳猪1667头),后备猪1584头,项目建成达产后,年提供优质商品猪25万头 哺乳舍40个、怀孕舍45个、保育育肥一体舍160个、后备舍10个、危废暂存间1个、装猪台1套
辅助工程 生活区 宿舍楼2栋、餐厅2个
销售区 销售站2个
储运工程 储运 场内采用卡车和叉车
场外外协运输公司负责运输
环保工程 环保区 收集池2个、环保值班室1个、固粪处理区2个、黑膜沼气池2个、沼液存储池1个、病死猪暂存间2个,危废暂存间1个
收集池、沼液等防渗工程
沼液存储池、固粪处理区附近喷洒除臭剂
干法脱硫工程
公用工程 供水 1眼深水井统一供给
排水 生活污水和生产废水排入沼气工程,不外排
供电 通榆县城市电网
供热 综合楼冬季采暖采用水源/地源热泵提供
沼液运输 铺设管网21600米,其中主管网6000米,支管网15600米
注:后备猪用于母猪更新换代。
表3-2 本项目地表建筑物一览表
项目 长(m) 宽(m) 数量 单位 面积(m2) 备注
1 生产区 哺乳舍 29.15 15 40 个 17490 --
2 怀孕舍 44.5 14.2 45 个 28435.5 --
3 保育育肥
一体舍 40 14 160 个 89600 --
5 后备舍 34.76 10.27 10 个 3569.852 --
小计 139095.352 --
6 生活区 宿舍楼1 49 45 2 层 4410 --
7 宿舍楼2 45 17 2 层 1530 --
8 餐厅1 7.56 6.96 1 个 52.6176 --
9 餐厅2 7.89 5.72 1 个 45.1308
小计 6037.7484 --
10 销售区 销售站 20 5 2 个 200 --
小计 200 --
11 环保区 收集池 D=10m 2 个 157 容积628m3
12 环保值班室 25.35 8.94 1 个 226.629 --
13 固粪处理区 43.22 16.24 2 个 701.8928 --
14 黑膜沼气池 106.76 76.26 2 个 16283.0352 总容积48768.75m3
15 沼液存储池 232 218 1 个 50576 总容积160000m3
小计 52639.42 --
合计 213838.8806 --
3.1.4建设规模
本项目年存栏保育猪及育肥猪共96154头,怀孕猪8333头,哺乳猪1667头,后备猪1584头,建成后,年存栏母猪1万头,年提供优质商品猪15万头。养殖场存栏、出栏情况详见表3-3。
表3-3 养殖场存栏、出栏猪情况一览表
序号 类别 存栏量(头) 年出栏量(头) 备注
1 保育猪 96154 -- --
2 育肥猪 250000 优质商品猪
3 怀孕猪 8333 -- --
4 哺乳猪 1667 -- --
5 后备猪 1584 -- --
合计 107738 250000 --
3.2公用工程
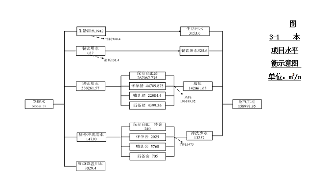
3.2.1给水
本项目用水主要为职工生活用水、餐饮用水、养殖用水(包括冲洗地面用水和猪饮用水)、夏季降温用水。
(1)职工生活用水
本项目建成后共有职工90人,用水主要为职工生活用水(包含洗浴用水),用水量按120L/人·d计,生活用水量为10.8m3/d(3942m3/a)。
(2)餐饮用水
本项目建成后场区内设有食堂,就餐人数为90人,食堂用水量按照20L/人·天计算,则食堂餐饮用水量为1.8m3/d(657m3/a)。
(3)冲洗地面用水
养殖场清粪方式为干清粪工艺,根据企业提供资料,保育育肥一体舍清圈清洗用水量为6240m3/a;怀孕猪舍清洗用水量为2025m3/a;哺乳猪舍清洗用水量为5760m3/a;后备猪舍清洗用水量为705m3/a;总清洗用水量为14730m3/a。
(4)猪饮用水
本项目建成后年存栏保育及育肥猪共96154,怀孕猪8333头,哺乳猪1667头,后备猪1584头,根据企业提供资料,饮用水量分别为267067.735m3/a、44789.875m3/a、22004.4m3/a、4399.56m3/a,总饮用水量为338261.57m3/a。
(5)夏季降温用水
本项目夏季猪舍降温采用喷雾降温,每天用水量为50.49m3,夏季降温时间为60d,总用水量为3029.4m3/a。
本项目总用水量为3636394249.37m3/a,用水由场区内一眼深水井统一供给,出水量各为60m3/h,能够满足项目用水需要,本项目用水情况详见表3-7。
表3-7 本项目用水情况一览表
名称 数量 用水定额 日用水量(m3/d) 年用水量(m3/a)
养殖
用水 饮用水 保育育肥猪 96154头 夏季11L/d·头
其他6.5L/d·头 夏季1057.694
其他625.001 267067.735
怀孕猪 8333头 夏季20L/d·头
其他13L/d·头 夏季166.66
其他108.329 44789.875
哺乳猪 1667头 夏季55L/d·头
其他30L/d·头 夏季91.685
其他50.01 22004.4
后备猪 1584头 夏季11L/d·头
其他6.5L/d·头 夏季17.424
其他10.296 4399.56
小计 107738头 -- 夏季1333.463
其他793.636 338261.57
冲洗水 保育育肥一体舍 160单元,2.6次 15m3/单位次 -- 6240
怀孕舍 45单元,3次 15m3/单位次 -- 2025
哺乳舍 40单元,12次 12m3/单位次 -- 5760
后备舍 10单元,4.7次 15m3/单位次 -- 705
小计 14730
生活用水 90人 120L/人·天 10.8 3942
餐饮用水 90人 20L/人·天 1.8 657
夏季降温用水 60d 0.198m3/d·单元 50.49 3029.4
合计 -- 363649.37
注:本项目夏季按照90d,其他季节按照275d计算。
3.2.2排水
本项目废水主要为生活污水、餐饮废水、猪尿及猪舍冲洗废水。
(1)生活污水
本项目生活污水产生量按照用水量的80%计算,则生活污水产生量为8.64m3/d(3153.6t/a)。
(2)餐饮废水
本项目餐饮废水产生量按照用水量的80%计算,则餐饮废水产生量为1.44m3/d(525.6/a)。
(3)猪尿
根据《畜禽养殖业污染治理工程技术规范》(HJ497-2009)规定,猪尿产污系数为3.3kg/(只·d)。项目保育育肥一体舍猪尿产污系数为3.3kg/(只·d),怀孕舍猪尿产污系数为6kg/(只·d),哺乳舍猪尿产污系数为10kg/(只·d),后备猪尿产污系数为3.3kg/(只·d),则猪尿产生总量为389.21m3/d(142061.65t/a)。
(4)猪舍冲洗废水
猪舍冲洗废水按照用水量的90%计算,保育育肥一体猪舍冲洗废水产生量为5616t/a,怀孕猪舍冲洗废水产生量为1822.5t/a,哺乳猪舍冲洗废水产生量为5184t/a,后备猪舍冲洗废水产生量为634.5t/a,猪舍冲洗废水产生总量为13257t/a。
本项目废水产生总量为158997.85t/a,本项目废水产生情况详见表3-8,给排水平衡详见图3-1。
表3-8 本项目排水情况一览表
名称 数量 日废水总量(m3/d) 年废水总量(t/a)
养殖废水 猪尿 保育育肥猪 96154头 317.31 142061.65
怀孕猪 8333头 50
哺乳猪 1667头 16.67
后备猪 1584头 5.23
小计 389.21
冲洗废水 保育育肥一体舍 -- -- 5616
怀孕舍 -- -- 1822.5
哺乳舍 -- -- 5184
后备舍 -- -- 634.5
小计 13257
生活污水 90人 8.64 3153.6
食堂废水 90人 1.44 525.6
合计 -- 158997.85

图3-1 本项目水平衡示意图 单位:m3/a
3.2.3供热
本项目建成后,采用地源热泵供暖地源热泵通过输入低位能的电能,换得高位能的热能,满足本项目用热,无废气产生,较为合理。
3.2.4供电
本项目所需要的电量由当地供电网进行提供。
评价结论
9.1项目概况
本项目为吉林通榆牧原农牧有限公司通榆十六场生猪养殖项目,场址位于通榆县八面乡宏大村,场区东侧、南侧、西侧、北侧均为空地,与本项目最近居民为东侧1700m处宏大村。建设规模为年存栏母猪1万头,年出栏优质商品猪25万头。新建沼气工程用于处理养殖过程中产生的粪污和生活污水。场区总占地面积为592506.07m2,总建筑面积为213838.8806m2,项目劳动定员为90人,总投资为27205.65万元。
9.2区域环境现状
9.2.1地表水
本项目所在区域5km范围内无地表水体,本项目产生的生活废水排入收集池,产生的猪尿及猪舍冲洗废水排入粪污暂存收集池,所有废水用于沼气工程,发酵后沼液还田处理。2019年,通榆县地表水水质监测结果表明,霍林河同发牧场断面水质达到了《地表水环境质量标准》(GB3838-2002)中Ⅲ类标准的要求;河南六队断面断流,无法监测;向海水库水质全年1-3季度水质达到了《地表水环境质量标准》(GB3838-2002)中Ⅲ类标准的要求,第4季度水质类别达到了Ⅳ类水体要求。无劣五类超标项目。通榆县地表水环境质量达到Ⅲ类水体率为75%。
9.2.2环境空气
评价区域内各监测点常规因子均满足《环境空气质量标准》(GB3095-2012)中二级标准要求,特征污染物均满足相应标准要求,区域环境空气质量较好。
9.2.3地下水
由评价结果可知,本项目各监测点中各污染物标准值数均小于1,满足《地下水质量标准》(GB/T14848—2017)中Ⅲ类标准要求。
9.2.4土壤
由评价结果可知,各监测因子均属于达标,故本项目各监测点土壤环境满足《土壤环境质量农用地土壤污染风险管控标准》试行(GB15618-2018)中筛选值标准。
9.2.5声环境
本项目拟建位置声环境昼间及夜间监测结果均满足《声环境质量标准》(GB3096-2008)中1类区标准要求,区域声环境质量较好。
9.3环境影响评价结论
9.3.1施工期环境影响评价结论
(1)施工废水
施工废水:施工废水污染物以SS污染为主,不含有毒有害物质,在施工现场建沉淀池,对施工废水进行适当的沉淀处理后回用,沉淀下的泥浆或固体废物,与建筑垃圾一起处置,经过处理后,不会对周围环境产生影响。
生活污水:由于施工废水中污染物较简单,产生量较少,污水中主要污染物为COD、SS,施工场地建有临时室外防渗旱厕,生活污水排入防渗旱厕,定期清抽,不外排,因此不会对区域环境产生不利影响。
(2)施工废气
施工期废气主要表现为扬尘及施工器械燃油废气。
施工期扬尘主要有以下三种:建筑材料和工程废土产生的扬尘、运输机械产生的扬尘,易洒落物料运输过程产生的扬尘等。通过采取对施工场地内运输通道及时清运、冲洗,运输车辆进入施工场地应低速行驶或限速行驶,施工渣土外运车辆应加盖篷布,严禁沿途渣土洒落,施工料场中,严禁起尘原料露天堆放,施工过程中应采用商品砼和水泥预制件,尽量少用干水泥等措施后,可有效降低施工期扬尘的产生,将其对周围环境空气的影响降至最低。
在施工过程中,来往的施工器械产生的施工器械燃油废气对施工区域内大气环境产生不利影响,由于运输车辆呈非连续性行驶状态且排气筒高度较低,尾气扩散范围不大,对周围地区影响较小。
(3)施工噪声
建筑施工中的主要噪声源主要有施工机械噪声及运输车辆噪声等,如推土机、挖掘机及运输车辆等,具有噪声高、无规则等特点。
上述施工机械拟采取以下减噪措施:
①选用低噪声的机械设备,缩小施工期的噪声影响范围;
②经常维护、保养施工机械设备,并建立定期的噪声检测制度;
③合理安排施工时间,高噪声机械设备应尽量安排在昼间。
(4)施工期固体废物
本项目施工期间产生的建筑垃圾送指定建筑垃圾堆放点;施工人员产生的生活垃圾集中堆放,定期清运至通榆县垃圾填埋场填埋处理,不会产生二次污染。
(5)生态环境
施工扰动用土地导致地表裸露,容易引起水土流失。施工期应严格将活动范围控制在本项目用地范围内,不占用其它土地。合理安排施工期,避免雨天施工,通过采取上述措施可将本项目施工期对土地的扰动降到最低。
9.3.2运营环境影响评价结论
(1)废水
本项目废水主要为生活污水、猪尿及猪舍冲洗废水。本项目所产生废水全部用于生产沼气,发酵后沼液还田处理,对周围环境影响较小。
本项目产生的沼液,储存在沼液储池内,定期由管道送至八面乡宏大村农田作为肥料。
(2)废气
①恶臭气体
通过预测分析可知,本项目猪舍和固粪处理区产生的恶臭气体(NH3、H2S)中污染物最大落地浓度均小于《恶臭污染物排放标准》(GB14554-93)中厂界二级标准要求,对周围环境空气影响较小。
②食堂油烟
项目建成后,食堂油烟产生量约为29.57kg/a,根据《饮食业油烟排放标准》(GB18483-2001),本项目食堂需安装油烟净化器,处理效率均不低于60%,经油烟净化器处理后,食堂油烟处理后其油烟量为0.01183t/a,排放浓度为1.08mg/m3,满足《饮食业油烟排放标准》(GB18483-2001)中油烟的最高允许排放浓度2.0mg/m3的标准限值要求,经专用烟道引至所在建筑物顶部排放。
③火炬燃烧废气
本项目剩余沼气经脱硫剂脱硫后,用于火炬燃烧,火炬燃烧废气经空气稀释后,对周围环境空气影响较小。
采取以上措施,本项目对周围大气环境的影响较小,可以被环境接受。
(3)噪声
本项目噪声源主要为猪叫、泵类及风机等,设备选型采用低噪变频设备,并采取相应的减噪、降噪措施,同时定期对设备进行维护与保养,能够有效降噪。本项目场界昼间噪声贡献值最大值为25.49dB(A),满足《工业企业厂界环境噪声排放标准》(GB12348-2008)中1类区标准要求,对周围声环境的影响较小。
(4)固体废物
本项目固废物主要来自职工生活垃圾、餐饮垃圾、猪粪便、病死猪尸体、废脱硫剂、医疗废物及沼渣等。生活垃圾和餐饮垃圾暂存于垃圾箱定期清运至圾填埋场填埋处理;猪粪便用于沼气工程及堆肥发酵后外售;病死猪送至二场无害化处理车间进行处理;废脱硫剂由厂家回收处理;本项目医疗废物由有危险废物处理资质单位处理;产生沼渣固液分离后送至固粪处理区堆肥发酵后用作有机肥基料外售。综上,产生的各项固废均得到合理处理/处置,均不会产生二次污染,不会对周围环境产生太大影响。
9.4环境管理与监测计划
本项目应落实报告书中提出的环境管理相应要求,对产污、排污环节要严格控制,遵照相应的环保防护措施实施。制定相关环境监测方案,企业内部或委托有资质的检测单位定期对本项目可能造成环境污染的环节进行监测,监测因子及监测频次严格按照方案执行,并做好相应记录。
9.5环境经济损益分析
本项目在生产过程中,认真贯彻执行“清洁生产”、“污染物达标排放”、“污染物总量控制”等环保政策,对各污染源采取相应的治理措施,可使污染物的排放量大为降低。综上所述,本项目具有较好的环境效益。本项目总投资27205.65万元,其中环保投资为892.5万元,占总投资的3.28%。工程建成后,在环境损失的补偿方面随时间的增加基追加投资较少,随着工程的运行,环境效益将逐渐提升。因此,在环境费用—效益方面,工程具有较优越的经济指标。通过对社会、经济、环境效益的综合分析,表明本项目具有明显的社会、和经济效益,在迅速提高企业市场竞争力和经济效益时,环境效益明显,能够实现企业发展经济、保护环境的战略目标。
9.6防护距离评价结论
本项目以猪舍、固粪处理区产生的恶臭气体无组织排放H2S、NH3以及火炬燃烧产生的TSP、SO2、NOx为源强进行大气环境防护距离预测,本项目大气评价等级为二级,其预测结果无超标点,故无需设置大气环境防护距离。
9.7选址合理性评价结论
本项目位于通榆县八面乡宏大村,属于非环境敏感区,建址条件较好,项目建设符合国家产业政策、通榆县八面乡发展规划要求,符合环境功能区划和清洁生产要求,项目属于环境非敏感区,能够满足卫生防护距离要求,场区平面布置较为合理,风险在可接受范围内,且公众均支持项目建设,因此本项目选址是合理可行的。
9.8平面布置合理性结论
项目场区平面布置中将易产生恶臭的建构筑物设置在下风向,同时分为生产区、生活区、治污区,分区明显,符合《吉林省人民政府关于加快推进畜牧业健康养殖和规模化生产的意见》要求,项目平面布置合理。
9.9环境风险评价结论
本项目建立完善的防治防疫体系并按照疫病防治措施严格执行,可保证疫病风险降低在可接受的范围之内。因沼气泄漏诱发人员中毒、火灾、爆炸环境风险事故是可控的,只要项目建设方认真落实各项环境风险防范措施,有针对性地加强沼气相关设施的安全管理,消除沼气泄漏、火灾、爆炸事故隐患,其环境风险事故概率完全可控制在最大可信事故概率以下。
为防止危险事故的发生,确保项目对周围环境的风险降至最小程度,项目需建立完善的风险防范措施并制定应急预案,项目建设投产前应到相关安全管理部门办理审批手续。
9.10总结论
本项目为吉林通榆牧原农牧有限公司通榆十六场生猪养殖项目,符合国家产业政策、环境功能区和通榆县团结乡发展规划要求,生产工艺符合清洁生产的要求,场址选择合理。无论是建设期或是投入使用期,对周围环境影响都比较小,能为环境所接受,且广大公众均支持本项目的建设。项目的建成将促进畜牧业转变生产方式,加快规模化、标准化、产业化和区域化进程,促进地方经济发展,具有较好的社会效益。通过现场踏查、工程分析、类比调查、环境影响分析及污染防治措施的论证,认为建设单位如能积极落实报告书中所提出的各项治理措施,确保废水和粪便用于制沼气,实现废水发酵后还田施肥或百分之百综合利用,并保证不产生污染事故的工况的前提下,从环保角度讲,该项目可行。
| 上一篇: 白城市生态环境局通榆县分局关于... | 下一篇: 通榆加亿科技有限公司综合利用建... |